獣医さんの電子工作とパソコン研究室
 
 26.電子負荷の制作
 

  
 昨今、何にでもACアダプターがついていることが多く、使わなくなった機器のACアダプターがどんどん増え、皆さんの工作室にもたくさんのACアダプターが転がっていることと思います。
いざ、転用したい場合これらのACアダプターの定格はどの程度なのか、以前から疑問に思っていました。 調べる方法は簡単で、ACアダプターに適当な抵抗をつけて電圧と電流を測ればいいわけです。そこで、毎回抵抗を決めながら測るのも面倒なので、電子負荷をつくってみました。

 いくつかのアイディアと回路の解説を、素人ながらにいたしております。しかし、理論道理には行かなかったため、その失敗談となっています。間違っている部分もあるかと思いますが、参考程度にお考えください。 


 1.最初の制作 
 
 JA9CDEさんのページに簡易電子負荷の記事を見つけたので、これをまねて作ることにしました。原理は簡単でMOS FETのON抵抗がGate Source間の電圧(0〜5V)で変化することを利用、MOS FETが抵抗として働き負荷になるというものです。部品は手持ちのものを最大限活用することにしました。
  
 電流制限用の抵抗は、手元にあったセメント抵抗で 0.1Ω、1Ωです。両端の電圧は0.1Ωなら10Aで1V、1Ωなら1Aで1Vと電圧計の指示も読み取りやすいのでこれを使用しました。耐圧は5Wです。10A流すにはもっと大きい耐圧の抵抗が必要ですが、いろいろ調べてみますと抵抗の耐圧は燃えないで使用できる電力らしいので、放熱器につけてこれで良しとしました。この抵抗値ではFETで消費される電力が大きくなりますが、放熱器と強制空冷のファンで対応しました。このファンもPCで長年使用してベアリングがへたってきたジャンクものです。(かなりいい加減な放熱の計算です) 
   

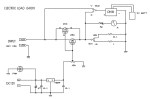
最初の計画・回路図

 1-1.メーター代わりに使用した安価なテスター 
 
 
測定値ですが、電圧と電流を同時に見たいので、電流の表示は手元にあったラジケーターに抵抗をかませて、フルスケール1Vとして使用しました。電圧は秋月のデジタルマルチメータM93Aをそのままケースにくっつけてしまいました。実装上の問題はありますが、デジタル電圧計のユニットを購入するより安上がりです。 精度は?ですし、手持ちのMETEXのテスターより0.5Vくらい低く表示されますが、デジタルでの表示は読み取りが楽です。
 ラジケーターの目盛りは最初からついていたものを使用しましたが、直線性が悪いためデジタルマルチメータ M93Aを電圧、電流の両方測れるように切り替えを付けました。
 
M93A回路図


 
 M93Aの回路図を見ていただくと ICL7106 らしきICを使用しており、液晶の接続部分をうまくつくれば実装もスマートにできますしいろいろ応用できそうです。液晶表示器の接続部分のアイディアがありましたら教えてください。
 
 1-2. 使用したFET ・・・ 2SK1421 
 
 NチャネルパワーMOS-FET
 ドレイン・ソース間耐圧:60V
 ドレイン電流:40A
 オン抵抗:20mΩ
 許容損失:40W
 
 右表のId-Vgs特性図でゲート電圧に比例してドレイン電流が流れる部分を利用して負荷とします。ON抵抗が非常に低いです。
 1-3. ジャンクケースへの組み込み  
 ケースはPCのジャンクAT電源のものを利用しました。(製作方法は別ページにて紹介
鉄製のケースなので加工が面倒ですが、放熱用の穴がたくさんあいていて、このようなものには最適です。 FETとセメント抵抗を取り付けているヒートシンクもPenU用のジャンクものです。
 
 見えている9Vのバッテリーは、デジタルテスター用のものです。秋月で専用の電池が品切れだったのでこのようにしました。デジタルテスターの電源を外部からの電源にしようと思ったら失敗しました。デジタルテスターの電池(−)部は浮いていなければならないのです。詳細は回路図を参照してください。
 

 2.定電流回路の追加と失敗談 

 ここまでで、ACアダプタの実力を測定できる機能はあるのですが、OPアンプによる定電流回路を追加してみました。
 
 しかし、この回路、動作しているにはしているのですが、もんだいがありまして、結局、もとの回路にもどしました。
 
 電子工作の実験室さんに掲載されている2SJタイプのFETを使う吐き出し型の回路も作って実験してみましたが、基準電圧をうまく作れず、これもあきらめました。変動する電圧では無理なのかもしれません。 
  

↑定電流回路
追加後の回路図

 2-1.回路の説明(こんな理論なのですが・・・) 

 回路中の2SK30とLEDの部分は定電流回路で、OPアンプのバッファを通して基準電圧を作っています(実測定で1.93Vでした)。
これはFETのゲート電圧を0Vにしてドレイン電流を流すと定電流になることを利用した回路で、データシートにはIdssとして記されています(右図参照)。

 この特性を生かして発光ダイオードを点灯させていますので、入力電圧の変動にかかわらず、発光ダイオードに流れる電流は一定です。 電圧が変わっても明るさは一定ですのでいろいろな場面で応用できると思います。発光ダイオードの代わりにボリュームを入れれば、この電流を可変することができます。

この回路は電流を吸い込むタイプの定電流回路です。流れ込んだ電流により抵抗Rの両端に電圧が生じます。そのため、オペアンプの−入力端子には R×I の電圧が生じます。この電圧とオペアンプの+入力端子の電圧が等しくなるように回路は動作します。
 
 2-2.動作しているようでも問題が・・・ 
 この回路を先に製作した電子負荷に組み込み、動作実験をしました。
可変の定電圧電源を負荷の供給源とし、電圧を変化させるとある程度で電流値が一定になっています。しかし、供給元の可変電源がうなるところがあるのです・・・? 次に、AC/DCアダプタを供給源として、負荷の電流を変化させると・・・ちゃんと動いています。
 とりあえず動作していましたので、以前より考えていたAC/DCアダプタの特性をチェックし始めました。リプルの様子も見たいので、オシロスコープをつないで電流値を変化させると、あれあれ、なんだか波形がおかしいのです。次のAC/DCアダプタを調べると、こんどはリプルの波形は予想していたものでした。
 
 「何かおかしい」とおもいつつ、こんどは可変の定電圧電源を負荷の供給源として電圧を変化させてゆくと、オシロスコープの波形がおかしいのです。発振しているような感じです。いくつかAC/DCアダプタを調べているうちに、リプルの大きいものでは、このような発振していると思われる波形が見られるようです。

 


 3.最終的には元の回路に戻しました 
 結局、回路を最初のものに戻し、単純な電子負荷として使用することにしました。
ACアダプタなどの能力を調べるには良いですが、可変型の安定化電源を調べるには少々手間取ります。

 そしい、いくつかのAC/DCアダプタの能力を調べましたが、オシロでリプルの状況を見ながら調べないと、電圧計の数字だけではAC/DCアダプタの良否はわからないということがわかりました。

 手元にあるような部品で製作でき、簡易に安定化電源やスイッチング電源、AC/DCアダプタのチェックをするのには役立ちそうです。
 

20個のAC/DCアダプタの調査結果
 


 ■ 主に参考にさせていただいた本・サイト ■  
*1 CQ出版 エレクトロニクス製作アイデア集-7 パワーエレクトロニクス編
  中山昇著(ISBN4-7898-1236-7)
  バッテリー関連のたいへん情報の多い貴重な本です。今では手に入らないかも?
*2 JA9CDEさんのページ・・・簡易電子負荷の製作
*3 なひたふ通信・・・電子回路の豆知識・第3章オペアンプ回路の豆知識・定電流回路
*4 電子工作の実験室・・・マイコン活用工作・定電圧、定電流電源
 ■ nf3様より貴重なご指導をいただきました。ありがとうございます。 
  定電流回路追加後の回路図を拝見させてもらったところ、
FETを制御しているOPアンプ(以下、誤差アンプ)の利得がOPアンプの裸利得で
使用されているところが気になりました。現実のOPアンプは、信号の周波数が
高くなるにつれ、入力信号に対して出力信号の位相遅れが大きくなるので、
誤差アンプの出力とFETの間に入った抵抗とFETの入力容量によって構成される
LPFと相まって、低周波では負帰還のはずが周波数が高くなるにつれ正帰還に
変わってしまい発振していると考えられます。

そこで対策ですが、上記から正帰還が発生する周波数になる前に誤差アンプの
利得が0になるように回路を改良することが考えられます。実際の方法としては、
定電流回路追加後の回路に以下の変更を施すことが最も簡単だと思います。
1.LM358の2番ピンとFETのソースの間が直結されているのを20kオームの抵抗に変更する
2.LM358の1番ピンと2番ピンの間に220pFのコンデンサを接続する
この改良で誤差アンプは積分回路となり、周波数が高くなるにつれ利得も低下します。 

また上記、抵抗とコンデンサの値はC*R=220p*20kを満たすように変更することも可能です。
例えば、R=200kオーム、C=22pFとすることも出来ます。ただし、極端な値にするとOPアンプの
入力抵抗や素子の寄生成分を考えなければならなくなるので、最初に書いたR=20kオーム、
C=220pFを推奨します。この対策をしても発振が止まらないときは、他にも原因があると
考えられますが、Cの値を220pFよりも増やしていくことで発振が止まる可能性もあります。

Release 2004/10/22
Last up date 2006/01/27

 

This page count Total:112580 / Today:3 / Yesterday:2  

 本業のページ